Circuit analysis Tutorial
AKNM Circuit Magic- circuit analysis software
Mesh Current Method
The mesh current method is deduced from the Kirchhoff’s voltage law (KVL)
and superposition theorem.
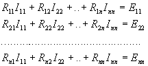
The following formulas are used to solve circuit.

where
Loop i resistance is the sum of
resistances of all branches which contain in the
given loop.
Loop i to Loop j resistance. If the directions of loops are
opposite then resistance is negative. Otherwise, it's positive. The value equals the
sum of branches resistances of all branches, which contains in
both loops.
Loop i – EMF
Number of loop equations equal number of KVL equations.
Loop Number = Branch Number –(Nodes Number
–1) – Current sources Number
If the circuit contain current sources it is
necessary to create additional loops. Branch with current source can be contained in one loop.
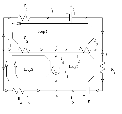
Sample: Circuit Solution By Mesh Current
Step 1. Construct circuit using AKNM Circuit Magic

Electrical scheme
Initial variables
R
1=10Ohm; R2=20Ohm; R3=25Ohm; R4=10Ohm;
R5=10Ohm;
E
1=10V; E2=15V;
J
1=10A;
Solution
I
11·R11+I22·R12+I33·R13=E11
I
11·R21+I22·R22+I33·R23=E22
(Loop 1 Resistance)
R11=R2+R5+R1=40
(Loop 1 to loop 2 Resistance is the sum of branch 1 and branch2 resistances. The
resistance is positive due non-opposite Loop1 – Loop3 directions)
R12=R2+R5=30
R13=R2=20
R21=R2+R5=30
R22=R2+R5+R3+R4=65
R23=R2+R4=30
E11= -E2-I33·R31=-215
E22= E1-I33·R32=-290
40I
11+30I22=-215
30I
11+65I22=-290
I
11=-3,102941
I
22=-3,029412
I
33=10
I
1= I11+I22+I33=3,8676471
I
2= I11+I22=-6,1323529
I
3=-I11=3,1029412
I
4= J1=10
I
5= I22=-3,0294118
I
6=-I22-I33=-6,9705882